Login
Gallery
Customers Cars
PRJ's Own 1998 GTP
Modifications
OldMods
ERLAquamist
H20 Injection v3_1
Advanced Search
« item actions »
Print on SnapGalaxy.com
View Slideshow
View Slideshow (Fullscreen)
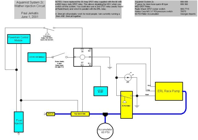
H20 Injection v3_1
Date: 05/16/2016
Size:
1024x725
800x566
640x453
1041x737
Full size:
1041x737
next
last
first
previous
next
last
first
previous